本文将对经典的LM78XX系列三端稳压集成电路,特别是LM7805芯片,进行深入的内部结构和工作原理解析。我们将借助LTspice仿真工具,逐一剖析其调整管电路、过流保护、温度保护以及核心的参考电压生成电路。通过电路仿真,我们将验证温度保护在175℃触发的工作机制,并揭示其利用PN结正负温度系数补偿以产生稳定3.736V基准电压的独特设计。
一、LM78XX集成电路
在 LTspice 的示例电路库中,存在一个名为 LM78XX 的电路,它可以对常用的 LM78 系列三端稳压集成电路进行仿真。这个芯片在以往的电路设计中频繁出现,但这一次,我们可以借LTspice的仿真功能,正式且仔细地探究其内部电路原理。这不仅能帮助我们重温模拟集成电路的相关知识,还能加深对温度影响电路这一重要因素的理解,弥补过去在这方面的知识短板。

二、基本功能与过流保护分析
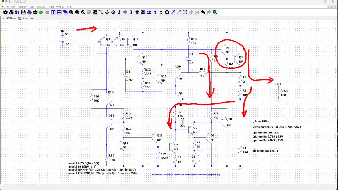
稳压电路中最简单的功能部分包括电源调整和过流保护。工作电源从稳压器的输入端引入。很明显,后续由Q1和Q2两个三极管构成了输出调整达林顿管。负载电流由该调整管提供,同时它承担串联降压的任务,并通过内部反馈网络实现输出电压的稳定。
输出电压经由R3和R4两个分压电阻取样,送入后级的电压误差放大电路。误差信号经放大后,通过Q18和R5作用于调整达林顿管的基极,从而确保输出电压稳定。

输出调整管发射极串联的电阻R1(阻值0.3欧姆)功能很明确:它对输出电流进行采样。当输出电流过大时,R1上的压降增大,该电压通过R17使Q9导通。Q9的集电极会拉低调整达林顿管的基极电压,进而限制输出电流。根据R1的阻值及Q9的基极导通电压(约0.6V-0.7V)估算,最大输出电流应设计在1A到2A左右。

三、温度保护电路分析
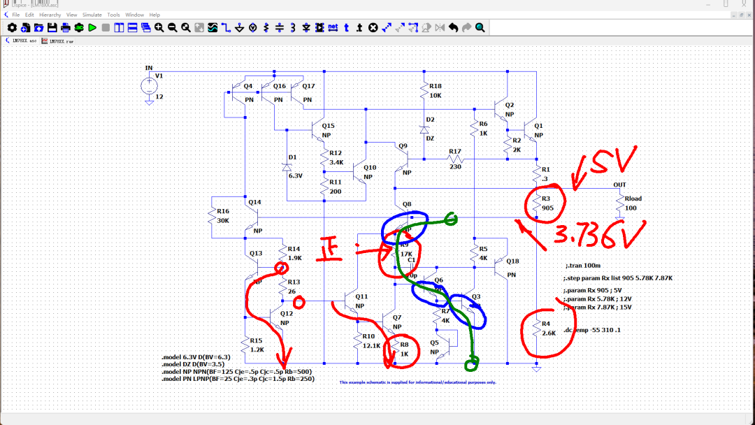
接下来,我们分析电路中功能不那么直观的部分。首先看由Q15、Q10以及稳压二极管D1构成的电路。Q10的集电极同样连接到输出调整管的基极,因此可以推测这部分也属于保护电路。那么,它保护的是什么呢?
D1是一个稳压值为6.3V的稳压二极管。Q15的作用是将这个稳压信号进行电流放大,从而为分压电阻R12和R11提供工作电流。R12和R11分压后,为Q10提供基极偏置电压。根据LTspice仿真,此电压大约为0.3V。

在0.3V的偏置下,Q10处于截止状态,因此它暂时不会对电路输出产生显著影响。但是,随着芯片温度升高,Q10的BE结电压(负温度系数)会下降。当芯片温度超过约175℃时,BE结电压将接近0.3V,导致Q10开始导通。这会拉低输出调整管的基极偏置电压,从而降低输出电压和电流。因此,这部分电路正是芯片的温度保护电路。

我们使用LTspice对电路进行温度扫描仿真,设置温度从-55℃变化到175℃。观察发现,Q10的基极电压实际上随温度升高而呈现上升趋势,从316mV升至352mV。这是因为前级Q15的BE结电压随温度升高而下降,导致了分压电阻输出电压的上升。与此同时,Q10的集电极电流则随温度急剧增加。下图仿真至275℃,可以看到Q10的集电极电流最终上升至400微安。若温度继续升高,该电流将超过1mA,从而显著降低输出电压。这进一步验证了该电路的温度保护功能。

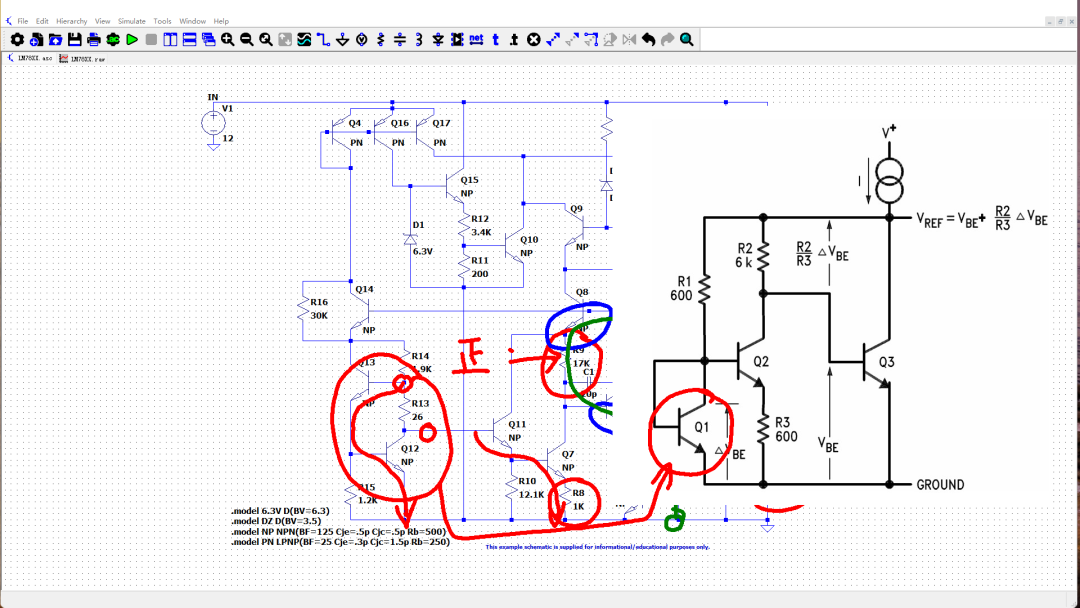
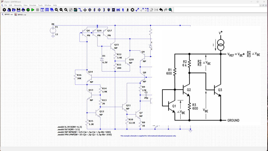
四、基准电压产生电路原理
三端稳压芯片中功能较明显的电路(主要是上半部分)已分析完毕。下半部分电路,我们猜测是完成输出电压稳压控制的误差放大及基准电路。但这部分电路确实比较复杂,其原理难以一眼看穿。当然,最上方有一个常见的多集电极恒流源偏置电路(Q4, Q16, Q17),用于设定电路的静态工作点。当Q4的集电极电流被下方偏置电路设定后,Q16和Q17的集电极电流也随之确定,其大小与对应PN结的面积成正比。
那么,下方这些复杂的电路究竟如何实现稳压控制呢?尤其是它们与上方的功率调整管集成在同一芯片上,面临很大的温度变化,这些电路又是如何保持稳定的呢?

坦率地说,这个电路我在动笔前已经连续琢磨了三天,始终未能参透其基本原理。这仅仅是因为过去在这方面积累的知识和经验太少。直到我阅读了一篇介绍LM109(另一款稳压IC)内部电路原理的文章。LM109的内部电路与LM7805非常相似但不完全相同,该文章详细解释了其稳压核心原理,让我意识到下面这个电路的核心在于电阻R9。

具体来说,最左边的Q13和Q12组成了一个达林顿管,其输出电压本质上等于两个BE结的压降之和(VBE13 + VBE12)。Q11和Q7也组成了达林顿管,但由于其发射极串联了电阻,其集电极电流远小于前一个达林顿管。因此,后一个达林顿管两个BE结压降之和小于前一个。电阻R8两端的电压正是这两个达林顿管BE结总压降的差值。
根据PN结理论分析可知,R8上的电压具有正温度系数(即随温度升高而升高)。这个正温度系数电压在电阻R9上被放大,形成了更大的正温度系数电压。

接下来,再看Q8、Q6、Q3这三个串联三极管的BE结电压,它们都具有负温度系数。将上述正温度系数电压与这三个负温度系数的BE结电压串联,如果正负温度系数大小正好相互抵消,就会在整个串联回路上产生一个与温度无关的稳定参考电压。
根据LTspice仿真,这个参考电压值约为3.736V。结合电路中的分压电阻阻值(R3和R4),可以计算出稳压器的输出电压应为5V。

LM7805的稳压电路,实际上是右侧参考原理电路的改进版本。它使用两个(实际上是三个)三极管串联来代替原理图中的单个三极管,这样可以使负温度系数更稳定,减少因制造工艺差异带来的影响。例如,在LM7805中,用三个BE结(Q8, Q6, Q3)串联产生的负温度系数电压,替代了原理图中单个PN结的负温度系数。说实话,如果没有建立起对右侧简化原理图的理解,我们很难通过自行琢磨来完全理解LM7805本身的工作原理。

最后,必须提一个非常巧妙的小电阻——R13。它的阻值仅有26欧姆。据说其作用是补偿Q12导通电阻的温度系数。与电路中其他动辄几千欧姆的电阻相比,这个仅26欧姆的电阻对电路性能的影响却非常巨大。
例如,在仿真中将其改为29欧姆,电路的温度稳定性会变得更好。将其改为10欧姆,输出电压会升至5.3V。而将其改为50欧姆,输出电压则会降至4.75V,并且输出电压随温度升高会出现急剧下降。这充分体现了在精密模拟集成电路设计中,每一个元件的值都经过精心计算和权衡。

总结
本文初步探讨了LM7805集成三端稳压芯片的内部电路结构。能够成功分析其中的精密稳压部分,多亏了参考网络上TI公司的技术文档。通过学习其基本原理,最终构建起了理解LM7805稳压电路的知识框架。如果仅靠自己摸索,可能还需要困惑很长时间才能弄清其工作原理。这种对经典芯片的深入学习,对于巩固计算机基础中的硬件知识非常有价值。如果你也对电路分析、仿真感兴趣,欢迎在云栈社区与其他开发者一起交流讨论。
参考资料
[1] LM78XX内部结构分析以及应用电路设计: https://www.dianyuan.com/eestar/article-10698.html
[2] LM78XX: https://e2e.ti.com/cfs-file/_key/communityserver-discussions-components-files/196/LM78xx_5B00_snosbr7a_5D00.pdf
[3] AN-42 IC Provides on-card regulation for logic circuit: https://www.ti.com/lit/an/snva512b/snva512b.pdf